Насосные преобразователи частоты со встроенным ПЛК и управлением группой насосов E5-Р7500
Серия преобразователей Е5-Р7500 используется для управления электроприводами с насосной (вентиляторной) нагрузочной характеристикой. Но это не исключает его применение в ряде общепромышленных приложений: конвейер, компрессор и т п., а также в АСУ, построенных на основе сетевых протоколов MODBUS, PROFIBUS, BACnet, Metasys N2.
Цена: по запросу
Модели:
- Е5-P7500-001Н
- Е5-P7500-002Н
- Е5-P7500-003Н
- Е5-P7500-005Н
- Е5-P7500-007Н
- Е5-P7500-010Н
- Е5-P7500-015Н
- Е5-P7500-020Н
- Е5-P7500-025Н
- Е5-P7500-030Н
- Е5-P7500—040H
- Е5-P7500—050H
- Е5-P7500—060H
- Е5-P7500—075H
Технические характеристики
- 0,75 … 55 кВт; ~3ф 380 … 480 В
- U/f и векторное управление асинхронными двигателями и двигателями с постоянными магнитами
- Степень защиты IP21 и IP55
- Сетевые протоколы Modbus, BACnet, Metasys N2, Profibus
- Встроенный ПЛК
- Возможность подключения модуля для управления группой до 8 насосов
- Функция аварийного отключения
- Термозащита двигателя (датчик РТС)
- Два ПИД-регулятора
- Режим сна
- Защита от сухого хода
- Пожарный режим
Преимущества частотных преобразователей для насоса Веспер Е5-Р7500
Значительно расширен общий функционал преобразователей частоты:
- Управление группой до 3 насосов на базе собственных аппаратных ресурсов преобразователя частоты. Это позволит создавать системы управления водоснабжением с полным набором сервисных и защитных функций, присущих типовым станциям управления насосами: защита от сухого хода, от превышения давления, автоматическая смена основного и рабочих насосов для выравнивания рабочих ресурсов и т.д.
- Управление группой от 2 до 8 насосов на базе встраиваемого модуля управления. Это позволит создавать системы управления водоснабжением для перекачки больших объёмов воды при многократном изменении расхода с полным набором сервисных и защитных функций, присущих типовым станциям управления насосами.
- Добавлен режим автоматической работы по заранее запрограммированному алгоритму.
- Улучшен сервис режима фиксированных скоростей — для каждой фиксированной скорости присвоены свои параметры времени разгона/замедления.
- Два независимых ПИД-регулятора с возможностью выбора внешним дискретным сигналом.
- Функция пожарного режима — работа привода насоса по специальным алгоритмам с деактивированными защитными функциями ПЧ, кроме короткого замыкания.
- Выбор (программно) исходного состояния дискретных входов и выходов: но/нз.
- Предусмотрены макрофункции основных применений.
- Предусмотрена возможность выбора типа сигнала на аналоговых выходах: напряжение/ток.
- Увеличен объём журнала ошибок до 30 событий.
- Возможность оперативно, внешним аналоговым сигналом управлять одним (заранее выбранным) параметром работы ПЧ: изменять выходное напряжение, задавать уровень предотвращения срыва, задавать постоянный ток торможения и т.д.
Расширены возможности аппаратной части, позволяющие более гибко интегрировать данную модель ПЧ в АСУ:
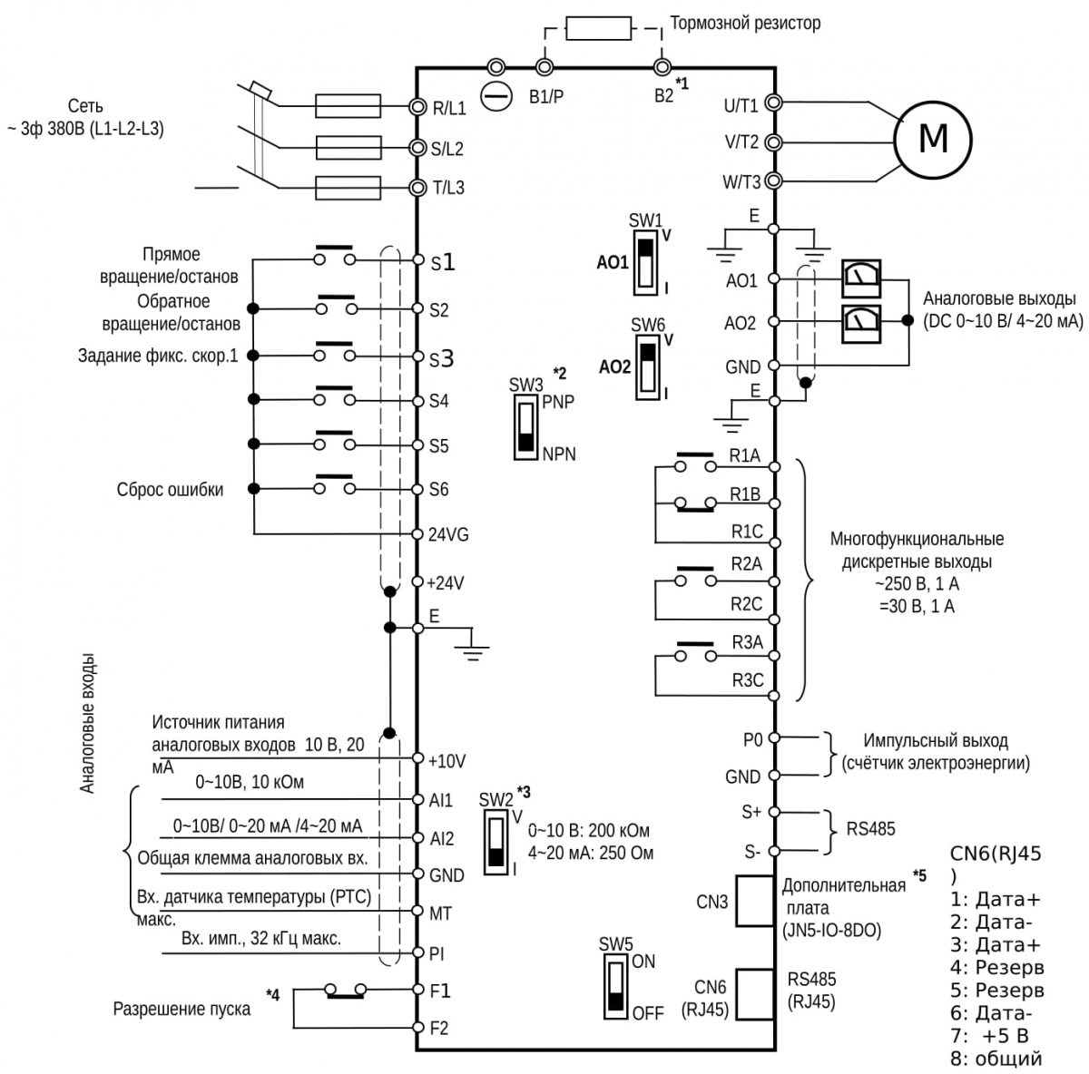
- Дополнительная клемма «МТ» — вход датчика температуры (РТС) электродвигателя. Позволяет применить дополнительный уровень защиты электродвигателя от перегрева совместно с традиционной функцией «Электронного теплового реле» защиты электродвигателя. Программно можно настроить пороги срабатывания и отключения защиты.
- Дополнительная клемма «PI» — вход импульсного сигнала. Предназначен для задания сигнала обратной связи расходомера внешним импульсным сигналом.
- Дополнительная клемма «PО» — импульсный выход счётчика потреблённой электроэнергии.
- Дополнительные клеммы «F1-F2» — вход выключателя безопасности. Позволяет произвести остановку привода при возникновении аварийной ситуации.
- Встроенный интерфейс RS-485 с поддержкой протоколов Modbus, BACnet, Metasys N2, а с внешним модулем-адаптером возможность работы в сети Profibus.
Спецификация
| Модель преобразователя частоты E5-P7500 |
-001Н | -002Н | -003Н | -005Н | -007Н | -010Н | -015Н | -020Н | -025Н | -030Н | -040Н | -050Н | -060Н | -075Н | |
|---|---|---|---|---|---|---|---|---|---|---|---|---|---|---|---|
| Выходные параметры | Полная выходная мощность, кВА | 1 | 2 | 3 | 5 | 7 | 10 | 15 | 20 | 25 | 30 | 40 | 50 | 60 | 75 |
| Номинальный выходной ток, А | 3,4 | 4,1 | 5,4 | 9,2 | 12,1 | 17,5 | 23 | 31 | 38 | 44 | 58 | 73 | 88 | 103 | |
| Максимальная мощность применяемого электродвигателя, кВт | 0,75 | 1,5 | 2,2 | 3,7 | 5,5 | 7,5 | 11 | 15 | 18,5 | 22 | 30 | 37 | 45 | 55 | |
| Максимальное выходное напряжение, В | Трехфазное 380 ~ 480 (пропорционально входному напряжению) | ||||||||||||||
| Диапазон выходной частоты в режиме U/f, Гц | 0,1 ~ 400 | ||||||||||||||
| Диапазон выходной частоты в векторном режиме, Гц | 0,1 ~ 150 | 0,1 ~ 110 | 0,1 ~ 100 | ||||||||||||
| Источник питания | Номинальное входное напряжение, частота | Трехфазное 380 ~ 480 В, 50/60 Гц | |||||||||||||
| Допустимые колебания входного напряжения | -15% ~ +15% | ||||||||||||||
| Допустимые колебания частоты | ± 5% | ||||||||||||||
| Характеристики управления | Режимы управления | U/f, векторное управление без обратной связи, Векторное управление двигателями с постоянными магнитами | |||||||||||||
| Стартовый крутящий момент | 150% (1,25 Гц) | ||||||||||||||
| Точность поддержания выходной частоты | Цифровое задание: ± 0,01% (от −10°С до +40°С) Аналоговое задание: ± 0,1% (25°С±10°С) | ||||||||||||||
| Точность по скорости | ± 0,5% в режиме векторного управления | ||||||||||||||
| Разрешение установки частоты | Цифровое задание: 0,01 Гц, аналоговое задание: 0,05Гц/50Гц | ||||||||||||||
| Разрешение выходной частоты | 0,01 Гц | ||||||||||||||
| Сигнал задания частоты | 0 ~ +10В, 0 ~ 20 мА или 4 ~ 20 мА | ||||||||||||||
| Время разгона/торможения | 0,0 ~ 6000,0 с (раздельная установка времени разгона и торможения) | ||||||||||||||
| Характеристика напряжение/частота | 15 фиксированных характеристик Пользовательская характеристика U/f | ||||||||||||||
| Тормозной момент | До 20% | ||||||||||||||
| Основные функции управления | Автонастройка, гибкая ШИМ, защита от повышенного напряжения, динамическое торможение, поиск скорости, перезапуск после провалов питания, 2 набора параметров ПИД-регулятора, компенсация скольжения, интерфейс RS-485, простой контроллер PLC, 2 аналоговых выхода, ключ безопасности | ||||||||||||||
| Другие функции | Счетчик наработки (общая и с нагрузкой), запись 30 последних ошибок и запись состояния ПЧ при последней ошибке, функция сохранения энергии, защита от пропадания фазы, интеллектуальное торможение, торможение постоянным током, S-кривые разгона и торможения, задание частоты БОЛЬШЕ/МЕНЬШЕ, отображение технологических характеристик, переключение управления Местное/Дистанционное, выбор полярности управляющих сигналов PNP/NPN, установка параметров пользователя | ||||||||||||||
| Защитные функции | Предотвращение срыва | Регулируемый уровень предотвращения срыва при разгоне, работе на постоянной скорости и при торможении, с возможностью отключения. | |||||||||||||
| Мгновенная защита по току (ОС) и при коротком замыкании (SC) | Отключение выхода, если ток превышает 160% номинального тока ПЧ | ||||||||||||||
| Защита преобразователя от перегрузки (OL2) | Отключение выхода, если в течение 1 мин ток превышает 120% номинального тока ПЧ | ||||||||||||||
| Защита двигателя от перегрузки (OL1) | Защита двигателя от перегрузки (тепловая) | ||||||||||||||
| Защита от повышенного напряжения (OV) | Отключение выхода при напряжении на шине постоянного тока 820В | ||||||||||||||
| Защита от пониженного напряжения (UV) | Отключение выхода при напряжении на шине постоянного тока 380В | ||||||||||||||
| Автоперезапуск после провалов питания | Функция автоматического перезапуска работает при пропадании питания на время от 15мс до 2с (для моделей 2,2 кВт и менее — от 15мс до 1с) | ||||||||||||||
| Защита от перегрева (ОН) | Для защиты используется термодатчик | ||||||||||||||
| Защита от неисправности заземления (GF) | Для защиты используются датчики тока | ||||||||||||||
| Индикатор заряда | При напряжении ≥ 50В на шине постоянного тока светится индикатор Заряд | ||||||||||||||
| Защита от обрыва фазы на выходе (OPL) | При обрыве фазы двигатель останавливается | ||||||||||||||
| Окружающая среда | Размещение | В помещении, защищенном от коррозионных газов и пыли | |||||||||||||
| Диапазон рабочих температур | -10 ~ +40°С (IP20 и IP55), −10 ~ +50°С (IP00) без ухудшения характеристик, при максимальной температуре 60°С с пониженными значениями характеристик | ||||||||||||||
| Диапазон температур хранения | -20 ~ +70°С | ||||||||||||||
| Относительная влажность | ≤ 95% без образования конденсата | ||||||||||||||
| Высотность и вибрации | Высота до 1000 м и ниже, вибрации ≤ 0,6g (5,9 м/с2) | ||||||||||||||
| Коммуникационные функции | Встроенный интерфейс RS-485 (протоколы Modbus/BACnet/Metasys N2) | ||||||||||||||
| Контроллер PLC | Встроен | ||||||||||||||
| Дополнительное оборудование | Модуль управления группой до 8 насосов Модуль Profibus (только для моделей −005Н и выше) | ||||||||||||||
Весогабариты
| Е5-P7500 | Ширина, мм (без/в упаковке) | Высота, мм (без/в упаковке) | Глубина, мм (без/в упаковке) | Масса, кг (без/в упаковке) |
|---|---|---|---|---|
| 001H, 002H, 003H | 130/178 | 215/263 | 150/215 | 2,5/2,8 |
| 005H, 007H, 010H | 140/250 | 279/335 | 177/302 | 3,8/5,2 |
| 015H, 020H | 210/320 | 300/355 | 215/332 | 6,2/8,0 |
| 025H, 030H, 040H | 265/370 | 360/422 | 225/342 | 10,0/12,0 |
| 050H, 060H, 075H | 284/407 | 525/697 | 252/395 | 30,0/32,5 |
Схема подключения
Вы можете купить насосные преобразователи частоты в Перми в компании БРИКО Автоматик.
Оставить заказ или получить консультацию можно любым способом, указанным в Контактах.
| Бренд |
|---|

